Telewizja kablowa
Telewizja kablowa (pot. nazywana „kablówką”) – sieć telekomunikacyjna, która pozwala na oferowanie abonentom pakietu programów radia i telewizji oraz szerokiego asortymentu interaktywnych usług multimedialnych (tj. Internet, telefon), realizowana za pomocą techniki hybrid fibre-coaxial (HFC) lub anteny zbiorczej (starsze rozwiązanie, stosowane często w np. blokach mieszkalnych). Telewizje kablowe wykorzystują do transmisji pasmo od ≈50 do ≈900 MHz. Każdy program zajmuje 8 MHz (w standardzie PAL D/K, D1), więc przez kabel koncentryczny można przesłać do 94 programów[1] stacji telewizyjnych.
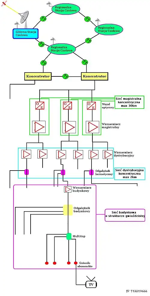
Schemat sieci telewizji kablowej
Zanim sygnał dotrze do telewizorów abonentów musi przebyć drogę, zilustrowaną na schemacie:

Główna stacja czołowa

Główna stacja czołowa jest podstawowym elementem nowoczesnej sieci szerokopasmowej.
Jej zadaniem jest:
- wprowadzanie szerokiego pakietu programowo-usługowego, składającego się z programów radia i telewizji, odbieranych drogą satelitarną, naziemną oraz wprowadzanych miejscowo;
- wprowadzanie, w zależności od aktualnej penetracji sieci, interaktywnych usług multimedialnych takich jak NVOD i transmisja danych (wraz ze wzrostem wymaganej przepustowości usługi te powinny być przenoszone do regionalnej stacji czołowej);
- transmisja pakietów programowych oraz usług do sieci szkieletowej w celu dotarcia z nimi do odbiorców końcowych (abonentów).
Zgodnie z powyższym, zadaniem głównej stacji czołowej jest zbudowanie podstawowej informacji programowo-usługowej, która następnie rozsyłana jest poprzez sieci szkieletowe do regionalnych stacji czołowych.
Regionalna stacja czołowa
Zadaniem regionalnej stacji czołowej jest odbiór programów i pakietów danych, odebranych z szerokopasmowej sieci szkieletowej, tworzenie indywidualnego pakietu programów i usług, modulacja sygnału analogowego sygnałem cyfrowym (QAM), a następnie dystrybucja zmodulowanego sygnału do sieci dostępowej HFC.
Regionalna stacja czołowa umożliwia uzupełnienie podstawowej oferty programowej o kanały telewizyjne i radiowe odbierane lokalnie, wzbogacając ją i dostosowując do oczekiwań abonentów danej sieci. Na poziomie Regionalnej Stacji Czołowej wprowadzane są również usługi typu NVOD, transmisja danych, a także wideo na życzenie (wyłącznie w przypadku niewielkiej penetracji sieci tą usługą – wraz ze wzrostem ilości korzystających z niej abonentów, usługa wideo na życzenie powinna być przeniesiona do koncentratora). Następnie sygnał przechodzi przez koncentrator.
Zadaniem koncentratora w nowoczesnej sieci szerokopasmowej HFC jest:
- odbiór pakietu programów radia i telewizji oraz usług dodatkowych wprowadzanych w stacji czołowej i przesyłanych do sieci szkieletowej;
- obsługa systemów umożliwiających świadczenie interaktywnych usług multimedialnych, przeznaczonych dla odbiorców lokalnych;
- zarządzanie ruchem telekomunikacyjnym w kierunku dosyłowym do abonenta oraz zwrotnym od abonenta w rejonie, w którym występuje kilkanaście-kilkadziesiąt węzłów optycznych;
- retransmisja pakietu programów i usług przeznaczonych do segmentów sieci dostępowej;
- retransmisja informacji zwrotnej do sieci szkieletowej związanej z usługami wprowadzanymi na poziomie regionalnej stacji czołowej lub głównej stacji czołowej.
Magistrala optyczna

Magistrale optyczne w telewizji kablowej służą do transmisji sygnałów łączami światłowodowymi na duże odległości. W węźle optycznym sygnał jest zamieniany z optycznego na elektryczny i dalej jest już przekazywany przez kabel koncentryczny, a nie, jak to miało miejsce wcześniej, światłowód.
Systemy zasilania


Wysokie wymagania, związane z niezawodnością szerokopasmowych sieci HFC, wiążą się z koniecznością posiadania niezawodnego systemu zasilania urządzeń pracujących w stacji czołowej i koncentratorach, jak również systemów zasilających węzły optyczne oraz wzmacniacze w sieci koncentrycznej.
Nowoczesna architektura systemów zasilania sieci HFC oraz instalacja urządzeń zasilających w węzłach optycznych pozwala na centralne wprowadzenie zdalnego zasilania i dostarczanie go za pomocą kabla koncentrycznego do urządzeń pracujących w sieci rozprowadzającej oraz budynkowej.
Sieć koncentryczna
Koncentryczna część sieci umożliwia transmisję do abonentów kilkudziesięciu programów telewizyjnych i radiowych oraz wprowadzanie usług interaktywnych wykorzystujących transmisję w kierunku zwrotnym: telewizja interaktywna, transmisja danych, telefonia IP oraz monitoring.
Można wyróżnić dwa obszary sieci koncentrycznej:
- sieć dystrybucyjną, która umożliwia rozprowadzenie sygnału do podległych sieci budynkowych przy zapewnieniu optymalnych parametrów transmisji;
- sieć budynkową, odpowiedzialną za dystrybucję sygnałów do poszczególnych abonentów.
Sygnał
Telewizja kablowa wysyła do wszystkich abonentów ten sam sygnał. Firmy zajmujące się telewizją kablową oferują jednak różne pakiety programów za różną cenę. Jest to możliwe dzięki wykorzystaniu różnego rodzaju filtrów. Jeśli więc abonent ma mieć możliwość odbierania wyłącznie podstawowych programów, konstrukcja wygląda następująco: do skrzynki (box) w budynku dociera pełny sygnał wysyłany przez telewizję kablową. W skrzynce, gdzie znajduje się splitter (rozgałęźnik), montowany jest filtr dolnoprzepustowy, który przepuszcza tylko sygnał na niskiej częstotliwości, przez co można oglądać tylko programy nadawane na tych częstotliwościach.
odgałęźnik 4 tap 2 używany w telewizji kablowej
odgałęźnik 8 tap używany w telewizji kablowej
| Pasmo | Kanał | Częstotliwość (MHz) | Częstotliwość nośnej wizji (MHz) | Częstotliwość nośnej fonii (MHz) |
|---|---|---|---|---|
| I | 1 | 48,5...56,5 | 49,75 | 56,25 |
| 2 | 58...66 | 59,25 | 65,75 | |
| II | 3 | 76...84 | 77,25 | 83,75 |
| 4 | 84...92 | 85,25 | 91,75 | |
| 5 | 92...100 | 93,25 | 99,75 | |
| Pasmo kablowe 1 | S1 | 110...118 | 111,25 | 117,75 |
| S2 | 118...126 | 119,25 | 125,75 | |
| S3 | 126...134 | 127,25 | 133,75 | |
| S4 | 134...142 | 135,25 | 141,75 | |
| S5 | 142...150 | 143,25 | 149,75 | |
| S6 | 150...158 | 151,25 | 157,75 | |
| S7 | 158...166 | 159,25 | 165,75 | |
| S8 | 166...174 | 167,25 | 173,75 | |
| III | 6 | 174...182 | 175,25 | 181,75 |
| 7 | 182...190 | 183,25 | 189,75 | |
| 8 | 190...198 | 191,25 | 197,75 | |
| 9 | 198...206 | 199,25 | 205,75 | |
| 10 | 206...214 | 207,25 | 213,75 | |
| 11 | 214...222 | 215,25 | 221,75 | |
| 12 | 222...230 | 223,25 | 229,75 | |
| Pasmo kablowe 2 | S9 | 230...238 | 231,25 | 237,75 |
| S10 | 238...246 | 239,25 | 245,75 | |
| S11 | 246...254 | 247,25 | 253,75 | |
| S12 | 254...262 | 255,25 | 261,75 | |
| S13 | 262...270 | 263,25 | 269,75 | |
| S14 | 270...278 | 271,25 | 277,75 | |
| S15 | 278...286 | 279,25 | 285,75 | |
| S16 | 286...294 | 287,25 | 293,75 | |
| S17 | 294...302 | 295,25 | 301,75 | |
| S18 | 302...310 | 303,25 | 309,75 | |
| S19 | 310...318 | 311,25 | 317,75 | |
| S20 | 318...326 | 319,25 | 325,75 | |
| S21 | 326...334 | 327,25 | 333,75 | |
| S22 | 334...342 | 335,25 | 341,75 | |
| S23 | 342...350 | 343,25 | 349,75 | |
| S24 | 350...358 | 351,25 | 357,75 | |
| S25 | 358...366 | 359,25 | 365,75 | |
| S26 | 366...374 | 367,25 | 373,75 | |
| S27 | 374...382 | 375,25 | 381,75 | |
| S28 | 382...390 | 383,25 | 389,75 | |
| S29 | 390...398 | 391,25 | 379,75 | |
| S30 | 398...406 | 399,25 | 405,75 | |
| S31 | 406...414 | 407,25 | 413,75 | |
| S32 | 414...422 | 415,25 | 421,75 | |
| S33 | 422...430 | 423,25 | 429,75 | |
| S34 | 430...438 | 431,25 | 437,75 | |
| S35 | 438...446 | 439,25 | 445,75 | |
| S36 | 446...454 | 447,25 | 453,75 | |
| S37 | 454...462 | 455,25 | 461,75 | |
| S38 | 462...470 | 463,25 | 469,75 | |
| IV | 21 | 470...478 | 471,25 | 477,75 |
| 22 | 478...486 | 479,25 | 485,75 | |
| 23 | 486...494 | 487,25 | 493,75 | |
| 24 | 494...502 | 495,25 | 501,75 | |
| 25 | 502...510 | 503,25 | 509,75 | |
| 26 | 510...518 | 511,25 | 517,75 | |
| 27 | 518...526 | 519,25 | 525,75 | |
| 28 | 526...534 | 527,25 | 533,75 | |
| 29 | 534...542 | 535,25 | 541,75 | |
| 30 | 542...550 | 543,25 | 549,75 | |
| 31 | 550...558 | 551,25 | 557,75 | |
| 32 | 558...566 | 559,25 | 565,75 | |
| 33 | 566...574 | 567,25 | 573,75 | |
| 34 | 574...582 | 575,25 | 581,75 | |
| 35 | 582...590 | 583,25 | 589,75 | |
| 36 | 590...598 | 591,25 | 597,75 | |
| 37 | 598...606 | 599,25 | 605,75 | |
| V | 38 | 606...614 | 607,25 | 613,75 |
| 39 | 614...622 | 615,25 | 621,75 | |
| 40 | 622...630 | 623,25 | 629,75 | |
| 41 | 630...638 | 631,25 | 637,75 | |
| 42 | 638...646 | 639,25 | 645,75 | |
| 43 | 646...654 | 647,25 | 653,75 | |
| 44 | 654...662 | 655,25 | 661,75 | |
| 45 | 662...670 | 663,25 | 669,75 | |
| 46 | 670...678 | 671,25 | 677,75 | |
| 47 | 678...686 | 679,25 | 685,75 | |
| 48 | 686...694 | 687,25 | 693,75 | |
| 49 | 694...702 | 695,25 | 701,75 | |
| 50 | 702...710 | 703,25 | 709,75 | |
| 51 | 710...718 | 711,25 | 717,75 | |
| 52 | 718...726 | 719,25 | 725,75 | |
| 53 | 726...734 | 727,25 | 733,75 | |
| 54 | 734...742 | 735,25 | 741,75 | |
| 55 | 742...750 | 743,25 | 749,75 | |
| 56 | 750...758 | 751,25 | 757,75 | |
| 57 | 758...766 | 759,25 | 765,75 | |
| 58 | 766...774 | 767,25 | 773,75 | |
| 59 | 774...782 | 775,25 | 781,75 | |
| 60 | 782...790 | 783,25 | 789,75 | |
| 61 | 790...798 | 791,25 | 797,75 | |
| 62 | 798...806 | 799,25 | 805,75 | |
| 63 | 806...814 | 807,25 | 813,75 | |
| 64 | 814...822 | 815,25 | 821,75 | |
| 65 | 822...830 | 823,25 | 829,75 | |
| 66 | 830...838 | 831,25 | 837,75 | |
| 67 | 838...846 | 839,25 | 845,75 | |
| 68 | 846...854 | 847,25 | 853,75 | |
| 69 | 854...862 | 855,25 | 861,75 |
Szybka transmisja danych
Systemy szybkiej transmisji danych (HSD – High Speed Data) umożliwiają świadczenie w sieciach telewizji kablowej nowoczesnych interaktywnych usług multimedialnych, do których należą:
- Szybki dostęp do zasobów sieci Internet i Intranet;
- Usługi transmisji danych o gwarantowanych parametrach;
- Sieci korporacyjne: VPN (Virtual Private Network), telekonferencje;
- Usługi telefonii IP – usługi telefoniczne dostępne za pośrednictwem sieci kablowej;
- Audio i wideo na żądanie – systemy pozwalające na odpłatne korzystanie z pozycji biblioteki filmów i utworów muzycznych w sieci kablowej;
- Gry on-line – system odpłatnego korzystania z zasobów serwerów gier.
Kluczowym elementem systemu szybkiej transmisji danych w sieci kablowej jest CMTS (Cable Modem Termination System) kontrolujący pracę modemów kablowych, instalowanych u abonentów. Aby realizować usługi dodatkowe w sieci kablowej system transmisji danych musi zapewnić niezawodność pracy oraz odpowiednią jakość transmisji. Technologia transmisji danych i zapewnienia jakości są zdefiniowane przez odpowiedni standard. Najbardziej rozpowszechnionymi standardami są DOCSIS (Data Over Cable Service Interface Specification) oraz jego europejska odmiana – EuroDOCSIS.
Polskie telewizje kablowe
Zobacz też
Przypisy
- ↑ Dodatkowo jest też pasmo 45-110 MHz, gdzie znajduje się 5 kanałów (R1-R5), ale zgodnie z polskimi przepisami nie wolno na nich emitować żadnych programów, gdyż te częstotliwości są zarezerwowane dla radia.