Wymiennik płaszczowo-rurowy
Wymiennik płaszczowo-rurowy – rodzaj wymiennika ciepła, który składa się z cylindrycznego płaszcza i przebiegających w nim rurek (rur cienkościennych). Powierzchnią wymiany ciepła jest powierzchnia tychże rurek, w poprzek której zachodzi przepływ ciepła pomiędzy płynami wewnątrz i na zewnątrz rurek (wewnątrz płaszcza). Ze względu na swoją wszechstronność wymiennik ten jest najczęściej stosowanym typem w przemyśle.
Budowa
Rurki


Rurki (rury cienkościenne) są umieszczone w postaci wiązek wewnątrz płaszcza. Ich końce przymocowane są do płyty sitowej, która oddziela wnętrze płaszcza od wnętrza głowicy. Płyn wpływający do wymiennika przepływa przez króciec wlotowy do głowicy, gdzie następuje rozdział płynu na strumienie wpływające do poszczególnych rurek. Po przepłynięciu przez rurki płyn miesza się w głowicy wylotowej i króćcem wylotowym opuszcza wymiennik. W wymiennikach płaszczowo-rurowych ścianki rurek stanowią powierzchnię wymiany ciepła i to głównie parametry rurek decydują o wydajności procesu. Poprzez odpowiedni ich dobór projektant może wpływać na dynamikę procesu wymiany ciepła. Parametry projektowe:
- Liczba i średnica rurek są parametrami ściśle ze sobą powiązanymi poprzez kryterium szybkości przepływu płynu w rurkach. Szybkość przepływu dla gazów powinna wynosić 8 – 30 m/s[1], a dla cieczy 2,5 – 3 m/s[2]. Zbyt niska prędkość przepływu jest niekorzystna dla procesu przenikania ciepła i może prowadzić do szybkiego osadzania się zanieczyszczeń na powierzchni rurek[2]. Optymalna prędkość przepływu jest kluczowa dla rozwinięcia przepływu burzliwego i uzyskania możliwie jak największych współczynników wymiany ciepła. Zbyt duża prędkość powoduje nadmierny spadek ciśnienia i może prowadzić do erozji[2]. Dodatkowo oba parametry są powiązane z długością rurek, całkowitą powierzchnią wymiany ciepła. Poprzez dobór tych trzech parametrów możliwe jest uzyskanie powierzchni wymiany ciepła w różnych układach. Ze względów praktycznych te wskaźniki da się modyfikować w pewnych granicach. Ze względów ekonomicznych i logistycznych zwykle stosuje się standardowe zewnętrzne średnice rurek[3] (¼, ⅜, ½, ⅝, ¾, 1 oraz 1½ cala). Rurki standardowe cechują się niższą ceną i wyższą dostępnością. W przemyśle rafineryjnym i chemicznym stosuje się zwykle rurki ¾ cala lub jednocalowe[3]. Wynika to z konieczności regularnego czyszczenia (co w praktyce staje się niemożliwe dla rurek poniżej ¾ cala). Ponadto wymienniki spotykane w przemyśle często pracują pod bardzo wysokimi ciśnieniami. W takich wypadkach małe średnice rurek są korzystne, ponieważ grubość ścianki rośnie wraz ze wzrostem średnicy rurki. Również długości rurek stosowane w przemyśle są standardowe – 8, 10, 12, 16 i 20 stóp[3]. Zwiększenie długości rurek powoduje zwiększenie powierzchni wymiany ciepła, nie wpływając jednocześnie na dynamikę przepływu płynu wewnątrz rurek. W praktyce jednak wskaźnik ten ma duży wpływ na pracę wymiennika. Dłuższe rurki oznaczają większy spadek ciśnienia i temperatury (oraz wynikające z tego naprężenia cieplne – wprost proporcjonalne do różnicy temperatury i długości rur), większą podatność na zginanie i wibracje (co może skutkować koniecznością zamontowania dodatkowych przegród), gorsze warunki inspekcji i czyszczenia, mniejszą dostępność na rynku, komplikacje przy transporcie lub w razie konieczności wymiany zniszczonej rurki. Długość rurek jest bezpośrednio połączona z długością płaszcza, z czego również wynikają ograniczenia (wielkość i geometria płaszcza zależą często od wielkości i kształtu dostępnej powierzchni). Ponadto dłuższy wymiennik wymaga większej ilości materiału, co podnosi jego cenę.
- odstęp pomiędzy rurkami (zwykle wyrażany jako stosunek odległości pomiędzy środkami dwóch sąsiadujących rurek do zewnętrznej średnicy rurki) wpływa na dynamikę przepływu płynu wewnątrz płaszcza. Ma to kluczowe znaczenie dla całego procesu, ponieważ przepływ burzliwy jest cięższy do zrealizowania po stronie płaszcza, niż po stronie rurek. Duża odległość między rurkami zmniejsza burzliwość przepływu, co spowalnia cały proces. Ułatwia jednak inspekcję i czyszczenie przestrzeni międzyrurkowej. Typowa wartość to 1,25 – 1,5[3]. TEMA rekomenduje odstęp co najmniej 6 mm oraz dodatkowo 6 mm ze względu na konieczność czyszczenia. Jeżeli połączenia rurek z płytą sitową są spawane każda rurka wymaga dodatkowo 6 mm na spaw[4].
- grubość ścianki. Wynika bezpośrednio z ciśnienia płynu oraz rodzaju zastosowanego materiału. Grubość ścianki pozytywnie wpływa na własności mechaniczne rurki (zwiększając jej wytrzymałość) oraz negatywnie na intensywność procesu przenikania ciepła w poprzek ścianki. Grubość ścianki podaje się w skali BWG[5] (Birmingham Wire Gauge – skala Birmingham zwyczajowo stosowana dla grubości przewodów). Powszechnie stosowanymi grubościami są 12 BWG (2,77 mm), 14 BWG (2,11 mm) oraz 16 BWG (1,65 mm).
- materiał. Rodzaj zastosowanego materiału zależy zwykle od płynów, ich właściwości chemicznych oraz parametrów pracy wymiennika. Ponieważ własności te są z góry określone, możliwość zmiany tego parametru jest bardzo ograniczona. Określając rodzaj materiału, projektanci odwołują się zwykle do odpowiednich specyfikacji. Przykładem specyfikacji określających odpowiednie materiały są np. amerykańska ASTM A213/SA 213 (Standard Specification for Seamless Ferritic and Austenitic Alloy-Steel Boiler, Superheater, and Heat-Exchanger Tubes – Standardowa specyfikacja rur bezszwowych ze stali stopowych ferrytycznej lub austenitycznej do boilerów, przegrzewaczy i wymienników ciepła) lub europejska EN 10216-5:2004 (Seamless steel tubes for pressure purposes – rurki ze stali nierdzewnej do pracy w podwyższonym ciśnieniu).
- rozmieszczenie rurek. Typ rozmieszczenia zwykle określa się, podając wartość kątów pomiędzy kierunkiem przepływu płynu na zewnątrz rurek a linią łączącą rurki. Typy rozmieszczenia 90° i 45° cechują się mniejszą intensywnością przenikania ciepła (w porównaniu z typami 30° i 60°). Inspekcja i czyszczenie w ich przypadku jest jednak łatwiejsze.
- liczba biegów (przepływowość). Większa liczba biegów zwiększa powierzchnię wymiany ciepła, nie wypływając na dynamikę przepływu płynów wewnątrz rurek (efekt identyczny z wydłużeniem rur). Dodanie biegów utrudnia jednak realizację przepływu burzliwego po stronie płaszcza i komplikuje mechanikę wymiennika, przez co staje się on trudniejszy do wykonania. Przeważnie stosuje się wymienniki jedno- lub dwubiegowe (niekiedy czterobiegowe). Wymienniki z rurkami giętymi są z założenia przynajmniej dwubiegowe. Rurki takie mogą wydłużać się pod wpływem ciepła, w trakcie pracy nie powodując naprężeń. Ich wadą jest ograniczona możliwość czyszczenia.
Płaszcz

Cylindryczny płaszcz znajdujący się na zewnątrz rur tworzy komorę, przez którą przepływa jeden z płynów biorących udział w wymianie ciepła. Od wewnętrznej strony wymiennika komora ta ograniczona jest płytami sitowymi (oddzielającymi wnętrze płaszcza od głowic) oraz ściankami rur (stanowiącymi powierzchnię wymiany ciepła). Wewnątrz płaszcza znajdują się przegrody zwiększające burzliwość płynu oraz podtrzymujące wiązki rurek. Ważnym czynnikiem wpływającym na intensywność wymiany ciepła jest rozmieszczenie króćców. Zwykle znajdują się one po przeciwnych stronach płaszcza, zwiększając odległość, którą musi przebyć płyn, aby opuścić wymiennik. Aby ograniczyć straty ciepła stosunek powierzchni płaszcza do powierzchni rurek powinien być możliwie najmniejszy. Niekiedy (w zależności od zakresu temperatur) możliwa jest zewnętrzna izolacja cieplna. Utrudnia ona jednak inspekcję i może prowadzić do powstawania trudnej do wykrycia korozji podizolacyjnej. Parametry projektowe:
- Średnica płaszcza. Jest związana z liczbą i rozmieszczeniem rurek. Jeżeli średnica nie przekracza 24 cali (610 mm), zwykle stosuje się standardowe średnice dla rur handlowych[3]. Jeżeli średnica jest większa niż 24 cale, konieczna jest specjalna konstrukcja płaszcza, co zwiększa koszta i czas wykonania. W zależności od rodzaju stosowanego połączenia (np. spawanego) zwiększa też podatność na korozję. Maksymalna średnica płaszcza zwykle uzależniona jest od konstrukcji wymiennika[4]. Dla wymienników z wyjmowaną wiązką rurek średnica maksymalna wynika z konieczności wyjmowania wiązki rurek (dostępności odpowiedniego dźwigu, miejsca itd.) i wynosi zwykle 55 – 59 cali (1400 – 1500 mm). Dla wymienników o wiązkach rurek zintegrowanych z płaszczem czynnikiem ograniczającym są zwykle możliwości producenta oraz ograniczenia wynikające z konieczności transportu. Dla tego typu wymienników średnica maksymalna może wynosić do 2500 mm.
- długość płaszcza. Jest ściśle związana z długością rurek. Dodatkowym czynnikiem ograniczającym długość płaszcza może być dostępność miejsca, jakie może być przeznaczone dla wymiennika. W obliczeniach projektowych stosuje się parametr zwany smukłością wymienna. Jest to stosunek długości płaszcza do jego średnicy[1]. Podobnie jak w przypadku średnicy płaszcza maksymalna długość rurek jest związana z rodzajem konstrukcji[4]. Dla wymienników z wyjmowanymi wiązkami rurek maksymalna długość wynosi do 6 m, natomiast dla wymienników z wiązkami zintegrowanymi do 12 m.
- grubość ścianki. Grubość ścianki zależna jest od ciśnienia roboczego oraz średnicy płaszcza – im większa średnica płaszcza, tym większa grubość ścianki. Dla standardowych średnic (do 24 cali) stosuje się standardowe grubości rur handlowych[3]. Powyżej tej wielkości grubość zależy od wykonania. Dodatkowo na grubość ścianki wpływają inne elementy np. obecność króćców zamontowanych na płaszczu (które osłabiają konstrukcję), naprężenia zginające (wynikające z zainstalowanych podpór), obecność niekorzystnych czynników zewnętrznych (takich jak korozyjna atmosfera, obciążenie śniegiem, silne deszcze) czy konieczność zainstalowania zaczepów koniecznych do transportu wymiennika.
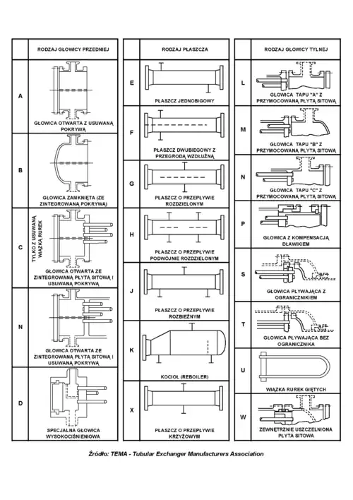
- Typ płaszcza w klasyfikacji TEMA. Normy TEMA obejmują siedem typów płaszcza[6]:
- typ E (jednobiegowy). Jest to najbardziej podstawowy typ płaszcza opisany w normach TEMA. Bardzo dobrze nadaje się tam, gdzie warunki procesowe nie wymagają stosowania bardziej złożonych konstrukcji (np. z kompensacją naprężeń cieplnych)[7]. Dodatkową jego zaletą jest możliwość wykorzystywania tego typu płaszcza w przypadku parowania lub skraplania się płynów;
- typ F (dwubiegowy z przegrodą wzdłużną). Umożliwia on lepszą wymianę ciepła oraz kompensację naprężeń cieplnych (w przypadku rurek giętych). Jego wadą są straty ciepła wynikające z przenikania ciepła przez przegrodę oraz nieszczelności samej przegrody[7]. Konstrukcja ta, ze względu na większą złożoność, jest droższa;
- typ G (o przepływie rozdzielonym) oraz typ H (o przepływie podwójnie rozdzielonym). Nadają się do wymienników instalowanych w poziomie. Ich zaletą jest mniejsze ryzyko wibracji oraz niski spadek ciśnienia[7]. Ich wadą jest przenikanie ciepła wzdłuż przegrody, ograniczona możliwość instalacji wyciąganej wiązki rurek oraz nierównomierny profil temperatury[7]. Typ H (w porównaniu z typem G) charakteryzuje się lepszym rozdziałem strumienia oraz mniejszym spadkiem ciśnienia. Wymaga jednak większej liczby króćców;
- typ J (o przepływie rozbieżnym). Cechuje się bardzo małym spadkiem ciśnienia oraz małymi prędkościami płynu przy przepływie przez króćce. Wymaga jednak instalacji większej liczby króćców. Jego wadą jest również nierównomierny profil temperatury[7];
- typ K (reboiler). Płaszcz posiada dużą komorę umożliwiającą dobrą cyrkulację przy małych prędkościach. Poprawia to jakość pary (zmniejszając zawartość wody w parze). Zwiększa jednak ryzyko wytrącania się zanieczyszczeń;
- typ X (o przepływie krzyżowym). Zaletą tego typu płaszcza jest niski spadek ciśnienia oraz brak odwrotnego przepływu w przypadku krzyżowania się temperatur. Wadą jest zły rozkład przepływu płynów (co może prowadzić do konieczności instalacji dodatkowych elementów) oraz ograniczona możliwość usuwania substancji niekondensujących. Płaszcze tego typu stosuje się w skraplaczach lub chłodnicach.
Głowice
Podobnie jak płaszcz rodzaj głowic może być określony przez normy TEMA. Głowice otwarte dają możliwość czyszczenia rurek wewnątrz lub zaślepienia kilku rurek w przypadku przecieku. W trzyliterowym oznaczeniu konstrukcji wymiennika stworzonej przez TEMA pierwsza litera określa typ głowicy przedniej, natomiast ostatnia głowicy tylnej.
- typ A. Jako otwarty typ głowicy daje łatwy dostęp do rurek. Ten typ głowicy jest jednak droższy od typu B oraz bardziej narażony na przecieki, co ma znaczenie np. w przypadku płynów toksycznych[7];
- typ B. Ze względu na niskie ryzyko nieszczelności, typ ten stosuje się w procesach wysokociśnieniowych oraz gdy wyciek płynu jest niebezpieczny. W przypadku tej głowicy dostęp do rurek jest niemożliwy[7];
- typ C. Typ stosowany w procesach wysokociśnieniowych (powyżej 100 barów). Zapewnia dostęp do rurek w razie konieczności czyszczenia lub zaślepienia. Nie daje jednak możliwości ich wymiany lub naprawy[7];
- typ D. Typ ten stosowany jest w procesach wysokociśnieniowych (powyżej 150 barów). Podobnie jak typ C zapewnia dostęp do rurek, ale nie daje możliwości ich wymiany lub naprawy. Jest to najdroższy typ głowicy[7];
- typ Y. Używany, gdy wymiennik ma być zainstalowany w rurociągu. Ten typ jest tańszy i sprawdza się najlepiej w przypadku wymienników jednobiegowych[7].
Przegrody

Przegrody są płytami montowanymi w płaszczu, aby zwiększyć burzliwość ruchu płynu wewnątrz płaszcza. Drugą funkcją pełnioną przez przegrody jest podtrzymywanie rurek. Do opisu i analizy przepływu strumienia często stosuje się schemat stworzony przez Tinkera[8]. W schemacie tym strumień przepływający przez przegrodę podzielony został na podstrumienie. Wyróżnić można strumień główny (B), strumień przepływający przez prześwity pomiędzy rurkami a przegrodą (A), strumień przepływający przez prześwity pomiędzy płaszczem a przegrodą (E), strumień przepływający bezpośrednio przy ściance płaszcza (C) oraz strumień przepływający wzdłuż środkowej osi przegrody (F). Wymiana ciepła spowodowana przepływem strumienia głównego jest najbardziej wydajna (co wynika z krzyżowego charakteru jego przepływu w poprzek wiązki rurek) i, poprzez odpowiedni dobór parametrów wymiennika, ten strumień powinien być dominujący. Wskaźniki projektowe:
- odległość między przegrodami. Jest skorelowana z liczbą przegród oraz długością wymiennika. Zbyt duża liczba przegród (tj. mała odległość pomiędzy nimi) powoduje, że spadek ciśnienia jest zbyt duży. Proces wymiany ciepła staje się mniej efektywny na skutek zmiany profilu strumienia (zwiększenie strumieni bocznych). Zbyt mała liczba powoduje, że przepływ nie jest wystarczająco krzyżowy, co zmniejsza intensywność wymiany ciepła. Zbyt duża odległość pomiędzy przegrodami zwiększa ryzyko wibracji. Minimalna odległość pomiędzy przegrodami zdefiniowana przez TEMA wynosi 20% średnicy wewnętrznej płaszcza, natomiast odległość maksymalna wielkość równą średnicy wewnętrznej płaszcza[4]. Z procesowego punktu widzenia przyjmuje się, że optymalna odległość pomiędzy przegrodami wynosi 30 – 60% średnicy wewnętrznej płaszcza[4].
- okienko. Okienko jest częścią przegrody wyciętą, co umożliwia przepływ strumieniowi głównemu. Zwykle wysokość wycięcia stanowi 20% średnicy przegrody. Jeżeli wycięcie jest zbyt duże, charakter przepływu nie jest wystarczająco krzyżowy, co powoduje, że wymiana ciepła nie jest efektywna i ruch płynu przy ściance płaszcza jest bardzo mały. Jeżeli wycięcie jest zbyt małe, spadek ciśnienia jest zbyt duży. Prędkości przepływu płynu w poprzek płaszcza oraz poprzez okienko powinny być w miarę możliwości zbliżone[4].
- prześwit pomiędzy przegrodą a rurkami oraz przegrodą a płaszczem. Wielkość prześwitu wynika z założeń projektowych i jest ściśle związana z warunkami pracy (im większe temperatury, tym trudniej o dokładność) oraz jakością wykonania wymiennika. Z punktu widzenia projektowego prześwit powinien być minimalny (a co za tym idzie, wielkości strumieni A i E również powinny być minimalne).
Płyta sitowa

Płyta sitowa jest elementem łączącym rurki z głowicą. Jej grubość jest definiowana przez normy i zależy od połączenia rurek z płytą sitową. Najskuteczniejszą metodą jest walcowanie, które polega na rozpychaniu rurek od środka, co powoduje bliskie przywieranie do płyty ścianek rury. Ze względu na swoją wagę często jest jednym z najdroższych elementów wymiennika.
Króćce
Króćce są krótkimi przewodami łączącymi płaszcz lub głowice z orurowaniem. Wyposażone są w kołnierze lub łączone na stałe lutem lub spoiną. O ile jest to możliwe, przy doborze króćców stosuje się standardowe rury. Często oprócz funkcji podstawowej, czyli doprowadzaniu czynnika do wymiennika, króćce mają dodatkowe zastosowanie. Przykładem mogą być króćce do usuwania cieczy (odciekacze, jeżeli w wymienniku tworzy się kondensat) lub gazu (odpowietrzniki, jeżeli wymiennik pracuje pod ciśnieniem) oraz króćce umożliwiające instalację oprzyrządowania (np. czujników temperatury lub ciśnienia) wewnątrz płaszcza.
Parametry projektowe:
- średnica. Wynika wielkości przepływu płynu. Średnica powinna być tak dobrana, aby króćce nie powodowały zbyt dużego spadku ciśnienia. Jako kryterium dla króćców płaszcza przyjmuje się wartość ρv2 < 9000 kg/ms2 (gdzie ρ to gęstość płynu a v to prędkość przepływu)[7].
- budowa. Budowa króćców może być bardzo różna. Konstrukcję króćców, elementów wzmacniających oraz połączeń spawanych regulują przepisy dotyczące projektowania bojlerów i zbiorników ciśnieniowych[1].
Kołnierze
Wymienniki płaszczowo-rurowe mogą posiadać trzy rodzaje kołnierzy:
- kołnierze łączące głowice z płaszczem;
- kołnierze wewnętrzne, które łączą głowice pływającą (jeżeli wymiennik taką posiada) w płytą sitową;
- kołnierze przy króćcach
Kołnierze mogą być połączone na stałe (połączenia spawane) lub przykręcone. Połączenia stałe zapewniają dużą szczelność, uniemożliwiają jednak demontaż wymiennika (np. w celu kontroli okresowej). Budowa kołnierzy może być bardzo złożona. Ich budowę określają różne normy i specyfikacje np. TEMA lub ASME B16.5.
Przepisy
Wymienniki płaszczowo-rurowe, podobnie jak każda aparatura chemiczna, podlega różnym regulacjom prawnym. Istnieją trzy rodzaje dokumentów, które określają konstrukcje wymiennika lub jego elementów:
- Specyfikacja. Jest dokumentem (zwykle tworzonym przez firmy lub stowarzyszenia), który zawiera ścisły opis danego elementu. Przykładami mogą być specyfikacje materiałowe, które ściśle określają skład chemiczny i właściwości mechaniczne materiałów, lub konstrukcyjne, które określają dokładny sposób wykonania danego elementu. Przykładem specyfikacji materiałowych stosowanych przy projektowaniu wymienników jest ASTM A213/A213M (standardowa specyfikacja rur bezszwowych ze stali stopowej ferrytycznej lub austenitycznej dla rurek do bojlerów, przegrzewaczy i wymienników ciepła). Przykładem specyfikacji konstrukcyjnych jest ANSI B16.5 (specyfikacja kołnierzy rur i armatury).
- Norma (ang. standard) jest zbiorem definicji i wytycznych mający na celu standaryzację procesów lub technologii. Może odwoływać się do specyfikacji lub innych norm. Przestrzeganie norm nie jest obowiązkowe. Przykładami norm powszechnie stosowanych przy projektowaniu wymienników płaszczowo-rurowych są normy TEMA lub API 660 (wymienniki płaszczowo-rurowe do ogólnych zastosowań rafineryjnych).
- Przepisy (ang. code). Są zbiorem zasad, których projektanci, konstruktorzy i producenci są zobowiązani przestrzegać. Przepisy mają charakter nadrzędny i ogólny. Dla uściślenia wymagań odwołują się do konkretnych norm. Na terenie Unii Europejskiej każdy sprzęt o ciśnieniu dopuszczalnym większym niż 0,5 bara podlega dyrektywie o urządzeniach ciśnieniowych 97/23/WE[9][a] oraz dyrektywie o prostych zbiornikach ciśnieniowych (SPVD 2009/105/EC – Simple Pressure Vessels Directive[10]). Dyrektywy te harmonizują wytyczne dotyczące projektowania i wytwarzania sprzętu pracującego pod ciśnieniem obowiązujące we wszystkich krajach członkowskich Unii Europejskiej. Przykładami norm europejskich zgodnych z dyrektywami są EN 13445[11] (Nieogrzewane płomieniem zbiorniki ciśnieniowe), EN 12952[11] (Kotły wodnorurowe i urządzenia pomocnicze) oraz EN 12953[11] (Kotły płomienicowo-płomieniówkowe). Na terenie Stanów Zjednoczonych i Kanady dokumentem określającym przepisy dotyczące budowy kotłów i zbiorników ciśnieniowych jest ASME Boiler and Pressure Vessel Code. Przepisy te są wykorzystywane przez wiele firm na całym świecie w charakterze norm.
TEMA
TEMA to standardy, które wzięły nazwę od organizacji, która jest stworzyła – TEMA (ang. Tubular Exchanger Manufacturers Association – Stowarzyszenie Producentów Wymienników Rurowych). Odnoszą się głównie do mechanicznych aspektów konstrukcji wymienników pracujących w trzech różnych środowiskach – ogólnym (C), chemicznym (B) i rafineryjnym (R).
Najbardziej znanym elementem norm TEMA jest oznakowanie konstrukcji wymienników, obecnie powszechnie stosowane w przemyśle. Oznaczenie jest trzyliterowe, a poszczególne litery opisują kolejno rodzaj głowicy przedniej (pierwsze litera), rodzaj płaszcza (druga litera) oraz rodzaj głowicy tylnej (trzecia litera). Przykładowo, jednobiegowy wymiennik z dwoma głowicami zamkniętymi oraz prostym płaszczem ma oznaczenie BEM, a wymiennik z u-rurkami oraz głowicą zamkniętą ma oznaczenie BFU. Normy zawierają także opis metody analizy wibracji oraz tabele do wyznaczania własności niektórych płynów.
Przykładowe rodzaje konstrukcji:
BEM jednobiegowy
BEM dwubiegowy
BFM dwubiegowy
API 660
Są standardami stworzonymi przez Amerykański Instytut Naftowy odnoszącymi się do wymienników pracujących w przemyśle naftowym, petrochemicznym i gazowym[12]. Określają podstawowe definicje, sposób przygotowania dokumentacji projektowej, szczegóły konstrukcyjne, rodzaje materiałów, sposób wytwarzania, wykonywania prób ciśnienia i przeglądów okresowych. Zawierają też szablony dokumentacji wykorzystywane powszechnie przez firmy projektujące wymienniki.
EN 13445
Norma zgodna z europejskimi dyrektywami o urządzeniach ciśnieniowych[9] i prostych zbiornikach ciśnieniowych[10]. Wprowadzona w 2002 roku zastąpiła krajowe przepisy wszystkich państw członkowskich Unii Europejskiej. Składa się z siedmiu części:
- I – Ogólna – zawierająca zakres stosowalności, definicje i odnośniki do innych norm;
- II – Materiały – poświęcona materiałom konstrukcyjnym;
- III – Projektowanie – część główna, zawierająca wytyczne do projektowania;
- IV – Wytwarzanie – opisująca procesy wytwarzania;
- V – Przegląd i kontrola;
- VI – Dodatkowe wymagania dla zbiorników wykonanych z żeliwa;
- VIII – dodatkowe wymagania dla zbiorników wykonanych z aluminium lub stopów aluminium.
Boiler and Pressure Vessel Code (BPVC)
Amerykańskie przepisy określające zasady projektowania i wytwarzania kotłów parowych i zbiorników ciśnieniowych. Poza Stanami Zjednoczonymi stosowane w charakterze norm.
Metody obliczeniowe
Obliczenia wymienników ciepła są złożone, co wynika z dużej liczby współzależnych parametrów (np. temperatura i ciśnienie przepływających płynów, ilość ciepła przenikająca przez ściankę itd.). Istnieją różne grupy metod, różniące się podejściem:
- Metody analityczne, wykorzystujące zależności matematyczne do opisu całego wymiennika. Ich zaletą jest szybkość i łatwość obliczeń, co sprawia, że sprawdzają się bardzo dobrze tam, gdzie wystarczą przybliżone wartości (np. w symulatorach procesów). Ich wadą są duże uproszczenia i możliwość stosowania do obliczeń przypadków już przebadanych. Metody analityczne stosowane obecnie rozwinięte zostały w XX wieku (co wynikało z braku dostępu do dużych mocy obliczeniowych) a ich przykładem są:
- metoda LMTD (metoda średniej logarytmicznej różnicy temperatur), rozwinięta w latach trzydziestych XX wieku. Opiera się ona na prostych i ogólnych równaniach opisu przepływu ciepła, wprowadzając poprawkę umożliwiającą zmianę wartości średniej logarytmicznej różnicy temperatur (stąd nazwa metody) w zależności od rodzaju budowy wymiennika;
- odmiany metody NTU (metody wyznaczania liczby jednostek przenikania ciepła);
- metoda Kerna (1950);
- metoda Delawere (1946-1963) do obliczeń przestrzeni płaszcza przy przepływie jednofazowym[8];
- metoda Taborka (1983) – modyfikacja metody Delawere[8].
- Metody numeryczne, które wykorzystują zależności matematyczne i metody numeryczne pozwalające na wykonywanie oddzielnych obliczeń dla wielu obszarów wymiennika. Ich zaletą jest duża dokładność, co sprawia, że sprawdzają się tam, gdzie dokładne wartości są niezbędne (np. w programach do obliczeń mechanicznych wymienników ciepła). Są to metody złożone, wymagające komputerów i odpowiedniego oprogramowania.
- Modelowanie CFD. Jest to najdokładniejszy i złożony rodzaj obliczeń wymagających dużych mocy obliczeniowych i specjalistycznego oprogramowania. Polega na zastosowaniu obliczeniowej mechaniki płynów do modelowania wymiennika.
Jedną z zalet wymienników płaszczowo-rurowych jest stosunkowo duża łatwość obliczeń (wynikająca z prostej budowy) i możliwość zastosowania metod analitycznych z dużą dokładnością (szczególnie do opisu płynów wewnątrz rur). Większym problemem jest opis parametrów płynów i przenikania ciepła w przestrzeni płaszcza (co wynika ze złożoności geometrycznej tej przestrzeni). Obecnie istnieje i rozwijanych jest dużo programów do obliczeń wymienników ciepła. Zwykle mają one wbudowane moduły pozwalające na wykonywanie obliczeń mechanicznych i procesowych jednocześnie. Dodatkową ich zaletą jest możliwość doboru parametrów geometrycznych w oparciu o normy TEMA.
Problemy
Zanieczyszczenia
| Rodzaj płynu | Opór osadu |
|---|---|
| Woda destylowana | 0,00009 – 0,000175 m²K/W |
| Woda morska | 0,000175 – 0,00035 m²K/W |
| Woda oczyszczona (do kotła parowego) | 0,00009 m²K/W |
| Metanol | 0,00035 m²K/W |
| Etanol | 0,000175 m²K/W |
| Gaz ziemny | 0,0009 m²K/W |

Zanieczyszczenie wymiennika jest jednym z najpowszechniej występujących problemów. Skala problemu zależy od rodzaju procesu oraz płynów wykorzystywanych w procesie. Zanieczyszczenia można podzielić na sześć zasadniczych kategorii[14]:
- biologiczne – polegające na osadzaniu się materii organicznej takiej jak bakterie, glony czy inne mikroorganizmy; występuje np. w instalacjach wykorzystujących wodę morską;
- zakrzepowe – polegające na osadzaniu się i krzepnięciu cząsteczek wody lub innych związków chemicznych na zimnej powierzchni wymiennika; występuje w instalacjach pracujących w bardzo niskich temperaturach;
- chemiczne – zanieczyszczenia wynikające z osadzania się produktów reakcji chemicznych; typowym przykładem jest osadzanie się koksu lub produktów reakcji polimeryzacji;
- korozyjne – polegające na osadzaniu się produktów procesu korozji; jest to bardzo powszechny i bardzo niebezpieczny typ zanieczyszczeń występujących w przemyśle;
- cząsteczkowe – polegające na osadzaniu się cząsteczek stałych materii nierozpuszczalnej (np. pyłów) na powierzchni wymiennika; występują przy schładzaniu gazów spalinowych lub wody chłodzącej;
- osadowe – polegające na osadzaniu się cząsteczek soli rozpuszczalnych; typowym przykładem jest wytrącanie się kamienia z wody.
Zanieczyszczenia osadzone na powierzchni rurek zwiększają opory cieplne zmniejszając sprawność wymiennika ciepła. Ponadto mogą prowadzić do tworzenia się ognisk korozyjnych, co może doprowadzić do uszkodzeń wymiennika. Istnieje kilka metod przeciwdziałania skutkom zanieczyszczenia wymiennika. Należą do nich:
- Odpowiednie założenia projektowe. Już na etapie projektowania możliwe są działania mające na celu ograniczenie zanieczyszczeń. Przykładem może być odpowiedni dobór prędkości przepływu płynów, unikanie obszarów o niskiej prędkości oraz dobór warunków pracy (np. zakresu temperaturowego). Kluczem do odpowiedniego zaprojektowania jest znajomość procesu (najlepiej wynikająca z praktyki);
- Kontrola zanieczyszczeń. Polega na odpowiednim oczyszczeniu płynów przed procesem (tj. zanim dotrze do wymiennika). Taki rodzaj polityki jest powszechnie stosowany w wodnych systemach chłodzących lub parowych, gdzie wodę oczyszcza się metodami fizycznymi (np. poprzez filtrację), a następnie chemicznymi (np. poprzez dodanie odczynników wiążących odpowiednie substancje);
- Regularne czyszczenie. Czyszczenie może być fizyczne lub chemiczne (w zależności od rodzaju wymiennika i procesu). Czyszczenie wymiennika płaszczowo-rurowego nie jest proste i w procesach, gdzie czyszczenie musi odbywać się często (np. codziennie), korzysta się z innego rodzaju wymienników.
Wibracje
Wibracje powstają pod wpływem pulsacji płynów przepływających przez rury. Zjawisko to może prowadzić nawet do zniszczenia wymiennika. Potencjalne wibracje mogą być wyeliminowane na etapie projektowania – zmieniając odpowiednio jego parametry geometryczne (np. zwiększając liczbę przegród). Informacji o tym, jak bardzo zaprojektowany układ podatny jest na wibracje i jakie parametry powinny być zmienione, aby ich uniknąć, dostarcza odpowiednia analiza. Jeden z rozdziałów norm TEMA poświęcony jest analizie wibracji[6].
Korozja
Korozja jest ogólnym pojęciem odnoszącym się do procesów degradacji materiału pod wpływem reakcji chemicznych. W zależności od warunków pracy może ona przybierać różne formy. Korozji w wymiennikach mogą sprzyjać m.in.:
- wysoka temperatura;
- agresywne substancje chemiczne (np. kwasy);
- naprężenia w wymienniku (np. wynikające z błędów konstrukcyjnych);
- wady materiałowe lub użycie niewłaściwych materiałów;
- praca w korozyjnym środowisku (np. w porcie, fabryce chemicznej);
- skraplanie i gromadzenie się wody na dnie wymiennika (brak zaworów odprowadzających);
- obecność szczelin (np. na łączeniach);
- erozja
Erozja
Erozja jest zjawiskiem odnoszącym się do ubytku materiału pod wpływem sił wywieranych przez przepływające płyny. Obszarami szczególnie narażonymi na erozję są różnego rodzaju zwężenia oraz zgięcia (np. kolanka). Praktyką powszechnie stosowaną w przemyśle jest okresowe badanie grubości ścianek (zwłaszcza w obszarach szczególnie podatnych na erozję). Erozji sprzyja zły dobór materiałów, wysokie ciśnienia i wibracje.
Naprężenia cieplne
Jeżeli naprężenia cieplne są niższe niż naprężenia dopuszczalne (wynikające z zastosowanych materiałów), mówi się o kompensacji własnej wymiennika i stosowanie dodatkowych środków nie jest konieczne[1]. Jeżeli jednak naprężenia przekraczają dopuszczalne wartości, należy zastosować kompensację dodatkową. Przykładowymi rozwiązaniami są:
- rurki gięte, które sprawdzają się przy kompensacji średnich naprężeń. Ich wadą jest wyższa cena, utrudnione czyszczenie oraz możliwość powodowania wibracji;
- kompensatory elastyczne;
- głowica pływająca;
- kompensacja dławikiem. Wadą tego rozwiązania jest nieszczelność, co powoduje, że sprawdzają się przy małych i średnich ciśnieniach;
- rurki Fielda, stosowane dla wysokich temperatur;
- przy bardzo wysokich temperaturach, w celu zmniejszenia temperatury roboczej płaszcza, stosuje się wymurówkę ognioodporną (wykonaną np. ze związków aluminium).
Grafiki



Uwagi
- ↑ Dyrektywa ta nie obejmuje niektórych typów urządzeń ciśnieniowych podlegających działaniu maksymalnego dopuszczalnego ciśnienia wyższego niż 0,5 bara, jeśli nie stanowią jakiegokolwiek znaczącego zagrożenia spowodowanego ciśnieniem.
Przypisy
- 1 2 3 4 T. Hobler: Ruch ciepła i wymienniki. Państwowe Wydawnictwa Techniczne, 1959. (pol.).
- 1 2 3 R. Mukherjee: Effectively Design – Shell-and-Tube Heat Exchangers. (ang.).
- 1 2 3 4 5 6 R.H.Perry, D.W.Green: Perry's Chemical Engineers' Handbook (7th edition). McGraw-Hill, 1999. ISBN 0-07-049841-5. (ang.).
- 1 2 3 4 5 6 R. Mukherjee: Practical Thermal Design of Shell-and-Tube Heat Exchangers. 2004. ISBN 1-56700-205-6. (ang.).
- ↑ Skala BWG – Engineerin Toolbox. [dostęp 2013-07-21]. (ang.).
- 1 2 TEMA: TEMA Standards. 1999. (ang.).
- 1 2 3 4 5 6 7 8 9 10 11 R.J.Brogan: Thermopedia – Shell and Tube Heat Exchangers. [dostęp 2013-07-25]. (ang.).
- 1 2 3 Wolverine Tube Heat Transfer Data Book. [dostęp 2020-04-17]. (ang.).
- 1 2 Dyrektywa o urządzeniach ciśnieniowych. 1997. [dostęp 2014-08-18]. (pol.).
- 1 2 Simple Pressure Vessel Directive. 2009. [dostęp 2013-07-21]. (pol.).
- 1 2 3 Dyrektywy urządzenia ciśnieniowe 97/23/WE oraz proste zbiorniki ciśnieniowe 2009/105/WE. Ministerstwo Gospodarki / Polskie Centrum Badań i Certyfikacji SA, 2010. ISBN 978-83-62782-02-4. (pol.).
- ↑ API: API: Shell-and-tube Heat Exchangers. 2007. (ang.).
- ↑ A.Benjamin, A.D.Kraus: Heat Transfer Handbook. Wiley, 2003. ISBN 978-0-471-39015-2. (ang.).
- ↑ E.F.C. Somerscales, J.G. Knudsen: Fouling of Heat Transfer Equipment. Hemisphere Publishing Corporation, 1981. ISBN 0-89116-199-6. (ang.).